目前预防性试验中规定的电缆试验项目不多,主要是绝缘电阻测量和直流耐压试验,在实际检测中,根据需要又开发出多种判定或鉴别电缆性能的试验方法,它们各有优缺点。
|
方 法
|
试验电源
|
检测效果
|
存在的问题
|
|
绝缘电阻测量
|
低压直流
|
可测量绝缘电阻、终端受潮
|
终端表面泄漏的影响
|
|
直流耐压试验
|
高压直流
|
可测出施工缺陷及绝缘劣化
|
可能引起交联聚乙烯绝缘损伤
|
|
直流泄漏测量
|
高压直流
|
可测出吸潮、树枝劣化
|
电晕、电源波动的影响
|
|
局部放电测量
|
交流工频
|
可检测内部气隙、外伤
|
要消除干扰、提高灵敏度
|
|
超低频、三角波
|
专用电源设计、制造
|
||
|
tanδ测量
|
交流工频
|
对检测受潮、水树枝有效
|
需要大容量电源
|
|
超 低 频 |
要消除干扰
|
||
|
反向吸收电流
|
高压直流
|
对检测水树枝等有效
|
要消除局部电流或终端脏污
|
|
残余电压法
|
高压直流
|
对检测水树枝等有效
|
要消除表面泄漏
|
上述这些方法可以从不同侧面研究电缆老化情况,具有一定的效果,但对于交联聚乙烯电缆普遍认为不适合进行高压直流试验,所以针对交联聚乙烯电缆发展了多种在线检测方法。
一、直流分量法
由于交联聚乙烯电缆中存在着树枝化(水树枝、电树枝)绝缘缺陷,它们在交流正、负半周表现出不同的电荷注入和中和特性,导致在长时间交流工作电压的反复作用下,水树枝的前端积聚了大量的负电荷,树枝前端所积聚的负电荷逐渐向对方漂移,这种现象称为整流效应。由于“整流效应”的作用,流过电缆接地线的交流电流便含有微弱的直流成分,检测出这种直流成分即可进行劣化诊断。用图1-1所示的测量回路可在交联聚乙烯电缆系统中,检测到电缆线芯与屏蔽层的电流中极小的直流分量。

研究表明,水树枝发展得愈长,直流分量也就愈大,而且XLPE电缆的直流分量电流Idc与其直流泄漏电流及交流击穿电压间往往具有较好的相关性,如图1-2、图1-3。在线检测出Idc增大时,常常说明水树枝的发展、泄漏电流的增大,这样的绝缘劣化过程会导致交流击穿电压的下降。


直流分量法测得的电流极微弱,有时也不大稳定,微小的干扰电流就会引起很大误差。研究表明,这些干扰主要来自被测电缆的屏蔽层与大地之间的杂散电流,因杂散电流及真实的由水树枝引起的电流,均经过直流分量装置,以致造成很大误差。可以考虑采取旁路杂散电流或在杂散电流回路中串入电容将其阻断等方法。
二、直流叠加法
直流叠加法的基本原理是:在接地的电压互感器的中性点处加进低压直流电源(通常为50V),使该直流电压与施加在电缆绝缘上的交流电压叠加,从而测量通过电缆绝缘层的微弱的纳安级直流电流或其绝缘电阻,其测量原理如图1-4所示。
由于直流叠加法是在交流高压上再叠以低值的直流电压,这样在带电情况下测得的绝缘电阻与停电后加直流高压时的测试结果很相近。但绝缘电阻与电缆绝缘剩余寿命的相关性并不很好,分散性相当大。绝缘电阻与许多因素有关,即使同一根电缆,也难以仅靠测量其绝缘电阻值来预测其寿命。
对于中性点固定接地的三相系统,也可在三相电抗器中性点上加进低压直流电源而仍用直流叠加法在线检测电缆绝缘性能。

三、电缆绝缘tanδ
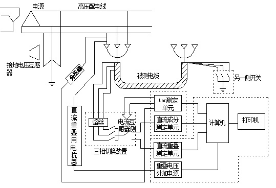
对电缆绝缘层tanδ值的在线检测方法,与电容型试品的在线检测tanδ方法很相似。对多路电缆进行tanδ巡回检测时,仍常由电压互感器处获取电源电压的相位来进行比较,其原理框图如图1-5所示。

通常认为,发现集中性的缺陷采用直流分量法较好,因为tanδ值往往反映的是普遍性的缺陷,个别的较集中的缺陷不会引起整根长电缆所测到的tanδ值的显著变化。由图1-6可见,电缆绝缘中水树枝的增长会引起tanδ值的增大,但分散性较大。同样,在线测出tanδ值的上升可反映绝缘受潮、劣化等缺陷,交流击穿电压会降低,其间的关系如图1-7的实例所示,同样具有一定的分散性。


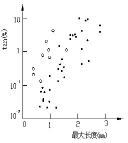
在对已运行过的XLPE电缆进行加速老化试验,得出水树枝发生的个数以及最长的水树枝长度与电缆tan 测量值的关系,如图1-8及图1-9所示,它们的趋势是明确的,但分散性很大。如将最长的水树枝长度与每单位长度电缆中的树枝数的乘积作为横坐标,则与测得的tanδ(纵坐标)之间具有更好的相关性,说明测得的tanδ值取决于整体损耗的变化。


四、其他在线检测方法
对于发现局部缺陷,局部放电检测是很有价值的。常见的电缆局部放电方法有局部放电检测仪、接地线脉冲电流法、电磁耦合法、超声波法等,可以对电缆及其附件进行检测,但由于电缆长、电容量大,对其进行在线检测时外界干扰的影响十分严重,在现场进行检测时有效分辨率一般为100~1000pC。
由于交联聚乙烯电缆绝缘电阻很小,在线检测tanδ易受影响,而tanδ、击穿电压和电容增量之间有较好的相关性,因此建议改为在线检测流过接地线的电容电流增量的方法。该方法简便易行,只要在接地线上套以电流传感器即可实现,但这时另一端电缆终端接地线在测量时需要临时断开。
考虑到现场测量时容性电流的影响,日本提出了在电缆线路上叠加20V、7.5Hz的低频电压的方法。由于容性电流随频率降低而减少,而阻性电流则无明显变化,所以易从总电流中将阻性电流区分出来。同时由于tanδ=1/ᵚCR,频率下降,等值tanδ增大,也易于现场测量。
表1-1给出了几种电缆绝缘在线检测方法的比较。通过对几种检测方法的比较,可以选择比较有效的方法。
|
方 法
|
特 征
|
在线检测特点
|
使用情况
|
|
直流叠加法
|
测得反映劣化的绝对量,可能监测局部损坏
|
常在中性点PT处叠加以低压直流,宜用于在线检测
|
应用较广泛
|
|
局部放电法
|
能检测出缺陷处发生的局部放电
|
理论上可在线检测,关键是消除干扰
|
在线检测困难较大
|
|
tanδ法
|
在运行电压下能检测劣化
|
在线检测仪需要特殊设计
|
应用较多
|
|
直流分量法
|
直流分量有可能反映劣化的绝对量
|
因电流小更要排除杂散电流的影响
|
已开始应用
|
图1-10给出了直流分量法、直流叠加法、在线tanδ法三种方法组成的综合在线检测仪的测量原理。

在电力系统中常将电力电缆按绝缘材料分为:油纸绝缘电缆、橡塑绝缘电缆、充油电缆、充气电缆等。其中油纸绝缘电缆已经逐步退出运行,橡塑绝缘电缆使用量逐年增加,特别是交联聚乙烯电缆近年来已经成为中高压输电系统中的主要品种。
交联聚乙烯电力电缆由于其电气性能和耐热性能都很好,传输容量较大,结构轻便,易于弯曲,附件接头简单,安装敷设方便,不受高度落差的限制,特别是没有漏油和引起火灾的危险,因此受到用户广泛欢迎。
交联聚乙烯电缆和油浸纸统包电缆在结构上的区别除了相间主绝缘是交联聚乙烯塑料以及线芯形状是圆形之外,还有两层半导体屏蔽层。在芯线的外表面包第一层半导体屏蔽层,它可以克服导体电晕及电离放电,使芯线与绝缘层之间有良好的过渡;在相间绝缘外表面包第二层半导体胶,同时加包了一层0.1mm厚的薄铜带,它组成了良好的相间屏蔽层,它保护着电缆,使之几乎不能发生相间故障。目前国内已经开始生产220kV电压等级交联聚乙烯电缆,国外已有500kV电压等级的交联聚乙烯电缆投入试用线路。
引起电缆绝缘故障的原因是多方面的,如果电缆的制造质量好(包括缆芯绝缘、护层绝缘所用的材料及制造工艺)、运行条件合适(包括负荷、过电压、温度及周围环境等),而且不受外力等因素的破坏,则电缆绝缘的寿命相当长。国内外的运行经验表明,电缆运行中的事故大多是由于外力破坏(如开掘、挤压而损伤)或地下污水的腐蚀等所引起的。由于电缆材料本身和电缆制造、敷设工程中不可避免地存在缺陷,受运行中的电、热、化学、环境等因子的影响,电缆的绝缘都会发生不同程度的老化。不同的老化因子,引起的老化过程及形态也不同。表1-2给出了交联聚乙烯电缆绝缘老化的原因和表现形态,其中树枝化老化是交联聚乙烯电缆所特有的。所谓水树枝和电树枝是指在局部高电场的作用下,绝缘层中水分、杂质等缺陷呈现树枝状生长,最终导致绝缘击穿;所谓化学树枝是指绝缘层中的硫化物与铜导体产生化学反应,生成硫化铜和氧化铜等物质,这些生成物在绝缘层中呈树枝状生长。
|
老化原因
|
老化形态
|
老化原因
|
老化形态
|
||
|
电效应
|
运行电压、过电压、过负荷、直流负荷
|
局部放电老化 |
化学效应
|
化学腐蚀、油浸泡
|
化学腐蚀化学树枝 |
|
热效应
|
温度异常、冷热循环
|
热老化 |
机械效应
|
机械冲击、挤压外伤
|
机械损伤、变形 |
|
生物效应
|
动物啃咬 |
成孔、短路
|
|||
在进行电力电缆绝缘电阻的测量时,新的油浸纸绝缘电缆每一电缆芯对外护套的绝缘电阻换算到+20℃及1km长度时,额定电压在6kV及以上的电缆绝缘电阻应不小于100MΩ,额定电压1~3kV的电缆绝缘电阻不应小于50MΩ。对运行中的电缆,试验时对历次试验中绝缘电阻变化的规律以及各相绝缘电阻的差别(不平衡系数一般不应大于2)进行综合分析、判断电缆的绝缘情况。
橡塑绝缘电力电缆的主绝缘电阻值根据各厂家的规定执行,而外护套的绝缘电阻和内衬层的绝缘电阻规定当采用500V绝缘电阻测试仪测量时为0.5MΩ。
在进行直流耐压和泄漏电流试验,如使用试验变压器升压到试验电压时,同时读取1min及5min的泄漏电流值,耐压5min的泄漏电流值应不大于耐压1min时的泄漏电流值,或者极化比应不小于1(极化比定义为1min/5min)。《规程》对直流泄漏电流值没有作明确规定,试验标准参照制造厂的相关标准。
在直流泄漏电流试验过程中,出现以下现象则表明电缆绝缘已经出现明显缺陷:
(1)泄漏电流随施加电压时间的延长不应明显上升。如发现随时间延长而明显上升现象,则多数情况下电缆接头、终端头或电缆内部已受潮。
(2)泄漏电流不应随试验电压升高而急剧上升。如果发现泄漏电流在升至某一电压后急剧上升,则说明电缆已明显老化或存在严重隐患,电压进一步升高,则很可能导致击穿。
(3)在测量过程中,泄漏电流应稳定,如发现有周期性摆动,则说明电缆有局部孔隙性缺陷。
纸绝缘电力电缆还应比较各相泄漏电流数值的三相不平衡系数,通常均应不大于2。当泄漏电流值各相均很小时(10kV及以上电缆泄漏电流小于20µA时,6kV及以下电缆泄漏电流小于10µA时),不平衡系数不作规定。
对交联聚乙烯电缆目前国外将用直流分量法测得的值分为大于100µA、1~100µA、小于1µA三档,分别表明绝缘不良、绝缘有问题需要注意、绝缘良好。
同时,国外在直流叠加法在线监测的研究中已经积累了大量的数据,表1-3给出了日本目前通用的直流叠加法绝缘电阻的判断标准。
|
测定对象
|
测量数据(MΩ)
|
评 价
|
处理建议
|
|
电缆主绝缘电阻
|
>1000
|
良 好
|
继续使用
|
|
100~1000
|
轻度注意
|
继续使用
|
|
|
10~100
|
中度注意
|
密切关注下使用
|
|
|
<10
|
高度注意
|
更换电缆
|
|
|
电缆护套绝缘电阻
|
>1000
|
良 好
|
继续使用
|
|
<1000
|
不 良
|
继续使用、局部修补
|
用测电缆绝缘tanδ方法时,从在线检测tanδ值可估计整体绝缘的状况,目前给出了在线监测tanδ的参考标准,如表1-4所示。
|
参考标准
|
<0.2%
|
0.2%~5%
|
>5%
|
|
状态分析
|
绝缘良好
|
有水树枝形成
|
水树枝明显增多
|